解决新能源汽车“安全焦虑”需从细节着手
在国家的大力支持下,中国的新能源汽车市场短短几年便取得了长足的发展。包括比亚迪、上汽、北汽、奇瑞在内的自主汽车厂商纷纷响应号召,推出自己的新能源产品。根据中国汽车工业协会最新披露的数据,今年1-9月,新能源汽车生产30.2万辆,销售28.9万辆,比上年同期分别增长93.0%和100.6%。其中纯电动汽车产销分别完成22.9万辆和21.6万辆,比上年同期分别增长118.1%和128.4%;插电式混合动力汽车产销均完成7.3万辆,比上年同期分别增长41.7%和47.2%。如此增速之下,庞大的市场保有量指日可待。
然而随着新能源汽车的迅速上量,其间存在的一些质量隐患也开始逐渐显现。自去年以来,有关纯电动客车、混合动力客车自燃的事故便见诸报端。从目前公开的资料及相关报道统计得到,仅2016年上半年曝出的新能源汽车自燃事故就高达十几起。一时间,新能源汽车的安全问题成为业内关注的焦点。相比“里程焦虑”,“安全焦虑”更令人担忧,成为横亘在行业发展面前的重要关卡。
这种“安全焦虑”背后有因行业标准模糊而导致的信任缺失,例如消费者会有“新能源汽车电池辐射是否会伤身?”等疑问;不过,最为直接的应该还是那些已经发生的事故,特别是触目惊心的自燃事故。那么,新能源汽车自燃事故的源头何在?业界众说纷纭,但不外乎与动力电池、配电系统、线束或用电装置的可靠性,或充电不当等有关。
如何消除新能源汽车的安全隐患,特别是自燃隐患?答案涉及方方面面。今天,我们先从其中的一部分说起,那就是与整车安全密切相关的配电及传导系统。
行业齐发力:建立安全可靠的配电及传导系统
众所周知,随着新能源汽车车内电压电流的升级,高电压高电流环境下对各部件的性能要求更为苛刻。于是,建立一套安全、可靠、高效的配电及传导系统将变得十分关键。
对此,TE Connectivity(TE)中国汽车事业部销售与市场总经理李万祥表示:“要建立一套安全可靠的配电及传导系统,第一要务就是主机厂要清楚地掌握系统负载特性,从而合理搭建整个系统架构;其次便是考量零部件的性能和质量,在系统应用中所谓‘最好’的零部件产品,实则应该是‘最合适’的产品。”
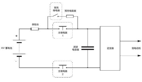
以动力蓄电池与高压电气系统连接为例(如下图所示),混合动力和纯电动车辆的储能系统必须进行热过载保护。通常会在动力电池与电气回路之间的连接部分使用高压保险丝和高压接触器,可在车辆熄火或出现故障时及时阻断电流。这里需要强调的是,主接触器的切断能力和过载容限必须与保险丝特性相协调,即主接触器和保险丝配合使用,才能起到回路保护的功能。
蓄电池与电气系统连接示意图
应该说每一个零部件都肩负着整车安全保障的责任,配电及传导系统的安全运行亦是如此。
因此,要让接触器和连接器的性能充分满足新能源汽车日益严苛的使用环境,就需要在技术上有所攻破。
从多方了解到,目前不少应用于新能源汽车的充气式接触器并非专门为汽车应用开发,往往是从其他工业应用领域“借鉴”而来。之所以如此,主要是新能源汽车在短短数年里发展太过迅猛,而与其配套的零部件产业却刚启动,很多标准和技术参数还比较模糊,尚处于摸索阶段。此外,想要完善新能源汽车产品的相关标准和技术参数,仅靠主机厂单方面提要求、零部件厂商制造产品远远不够,在此过程中需要有出色研发能力、丰富行业经验且真正致力于推动行业创新的企业来共同参与完成。
据悉,TE已向中国市场推出的EVC 250,这是一款全球首创的面向新能源汽车应用正向开发的高压主接触器。该产品采用了非充气式创新设计,在性能、安全及成本上都具备显著的优势。
@@page@@
正向开发:优化EVC 250主接触器开断电流能力
据《德国汽车制造商组织(AK)》发布的LV123标准要求,在过流情况下,储能和/或高压蓄电池必须能够通过相应的接触器与直流高压回路进行分断。因此,在保险丝熔断前,主回路中的主接触器必须保持完整的功能性来承载或分断过电流;即使在故障情况下切断后,断开的接触器必须确保高压蓄电池与车辆之间有足够高的绝缘电阻。
TE新一代的EVC 250主接触器拥有更大的接触间隙和优化的开断能力。它具备高性能的灭弧磁体,结合其他措施,可有效地抑制开关电弧。该接触器可实现连续的250A 额定电流,能承载高达6000A 的过电流20ms 而不影响任何关键性能。
欲了解更多产品信息,请点击此处视频播放
此外,EVC 250的开关室经过优化设计,即使是在海拔高达 5,000米的低气压条件下也能完全切断电流。因为EVC 250采用非充气设计,所以就不会产生因压力损耗或漏气而导致的维修更换需求;且当电流大大超过电流限值时,可以在不损坏外壳的情况下释放多余压力,大大降低元件爆炸性损坏的可能性,提高了产品的安全性。

EVC 250的创新设计实现了93 x 55.3 x 49.8mm 的紧凑尺寸,可实现全自动化生产。TE同时提供单线圈及双线圈,以及450VDC及800VDC的不同耐压版本的EVC 250,以满足乘用车和商用车的应用需求。
李万祥表示:“针对新能源汽车,TE在前期已有了深入的理解和储备,所推出的解决方案也是基于扎实的基础研究和多年的应用经验,不仅仅实现创新突破,更具备市场发展的前瞻性。”据了解,除了EVC 250接触器,目前用于混合动力车、纯电动车和燃料电池车以及汽车充电系统中的TE高压接触器和继电器产品还包括:EVC135接触器、EVC175接触器、EVC 500 接触器、Mini K HV 预充电继电器等。此外,凭借着在连接和传感领域的技术优势,TE在电芯连接、高压屏蔽连接器等方面亦有较为成熟的解决方案来巩固系统的安全和稳定。
时下,正是新能源汽车发展的关键期,频被曝出的安全问题不仅会加大消费者的质疑和担忧,也影响着国家战略性新兴产业的发展大局。消除新能源汽车“安全焦虑”是一个行业课题,大到政策规范,小到技术细节,都需要各方共同努力。
(文章来源:盖世汽车)
欢欢@盖世汽车供应链
悠悠@盖世汽车
豆豆@盖世汽车








